Si compraste un manual, recibirás el enlace de descarga por correo electrónico dentro de nuestro horario de atención:
🕒 8:00 AM a 12:00 AM (hora de Venezuela).
Si realizaste tu compra en la madrugada, por favor ten paciencia: te enviaremos tu pedido tan pronto como estemos disponibles.
Sabemos que estás esperando tu manual, y queremos que lo recibas lo antes posible.
Si tienes dudas o necesitas ayuda, comunícate a nuestro WhatsApp y con gusto te atenderemos.
¡Gracias por tu confianza y comprensión!
Manual De Taller Y Reparacion Chevrolet Wagon R 1998-2004
$14,95
Haz clic en el botón de pago de PayPal, haz tu pago de forma segura (No es necesario tener una cuenta paypal).
📦 Entrega gratuita via email. Sin suscripciones ni instalaciones complicadas. Solo descargas y usas.

Todos los pagos que realices seran recibidos a TASA BCV. Pide los datos de pago a nuestro whatsapp comunicate aqui
Escanea el codigo Qr con la app de airtm y realiza el pago, recuerda reportarlo a nuestro email o whatsapp.
Escanea el codigo Qr y realiza tu pago en USDT por la red TRON o en Bitcoin por la red Bitcoin, recuerda reportarlo a nuestro email o whatsapp.

RED -> TF6EyVo1YGgEMypZBDTiyaWovevDZgMvi3

RED -> 14VWztSo1ogKD6rdRqkaopfsWxWJgp3VMu
Descripción
Manual de Reparación Chevrolet Wagon R 1998–2004 en PDF
“Este no es un resumen. Es el manual completo que usa un técnico certificado.”
“Lleva el taller contigo.”
Inversión única. Descarga inmediata. Soporte incluido.

Detalles del archivo
- Idioma: Español (solo el motor 1.3L RB413 está en inglés)
- Formato: PDF (comprimido en .rar)
- Peso digital: 140 MB aproximadamente
- Edición: Años 1998–2004
- Compatible con: Windows XP/7/8/10/11
Si usa sistema Mac, infórmelo al momento del pago.
Motores cubiertos
Especificaciones técnicas de los motores incluidos
| Modelo | Cilindrada | Distribución | Cilindros / Válvulas | Observaciones |
|---|---|---|---|---|
| K10A (1.0L) | 996 cc | DOHC | 4 en línea / 16 válvulas | Gasolina, inyección multipunto, 65–70 hp |
| K12 (1.2L) | 1,197 cc | DOHC | 4 en línea / 16 válvulas | Gasolina, VVT, inyección electrónica, hasta 90 hp |
| RB413 (1.3L) | 1,298 cc | SOHC | 4 en línea / 16 válvulas | Gasolina, inyección multipunto, 75–84 hp |
| M13 (1.3L) | 1,328 cc | DOHC | 4 en línea / 16 válvulas | Gasolina, VVT, 87–91 hp / 118 Nm |
| RB310 (1.0L) | 993 cc | SOHC | 3 en línea / 6 válvulas | Gasolina, carburado o TBI, 48–55 hp |
Estos motores fueron utilizados en distintas versiones del Chevrolet Wagon R, con opciones gasolina de 3 y 4 cilindros, SOHC y DOHC, según el mercado.
Contenido del manual
- Manual de taller completo
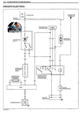
- Diagramas eléctricos
- Manual de usuario / propietario
Incluye temas como:
- Información general
- Motor y transmisión
- Suspensión, frenos, dirección
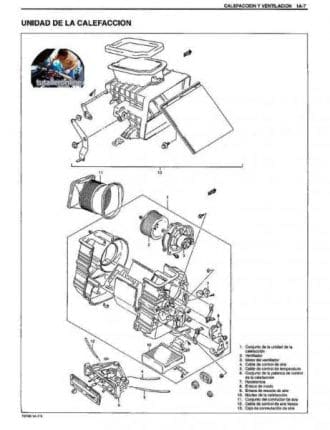
- HVAC (calefacción y ventilación)
- Sistemas de seguridad y airbags
- Carrocería y accesorios
Nota: Si tu vehículo es edición especial o modificado, consulta antes de comprar. También puedes preguntar por temas específicos del manual.
Consulta más manuales en la categoría:
CHEVROLET.
¿Cómo sería la entrega?
- Elige el manual de reparación que prefieras.
- Realice su pago
(si tienes problemas, contáctanos por WhatsApp haciendo clic en
Contactar). - Recibirás tu archivo por correo electrónico en menos de 1 hora tras la verificación del pago. Si pagas con criptomonedas o bolívares, por favor proporciona tu email vía WhatsApp.
Información adicional
| Fabricantes |
|---|










Deja una respuesta
Lo siento, debes estar conectado para publicar un comentario.